| 光电耦合器是以光为媒介传输电信号的一种电一光一电转换器件。它由发光源和受光器两部分组成。把发光源和受光器组装在同一密闭的壳体内,彼此间用透明绝缘体隔离。发光源的引脚为输入端,受光器的引脚为输出端,常见的发光源为发光二极管,受光器为光敏二极管、光敏三极管等等。光电耦合器的种类较多,常见有光电二极管型、光电三极管型、光敏电阻型、光控晶闸管型、光电达林顿型、集成电路型等。如下图1(外形有金属圆壳封装,塑封双列直插等)。       工作原理          在光电耦合器输入端加电信号使发光源发光,光的强度取决于激励电流的大小,此光照射到封装在一起的受光器上后,因光电效应而产生了光电流,由受光器输出端引出,这样就实现了电一光一电的转换。          基本工作特性(以光敏三极管为例)          1、共模抑制比很高        在光电耦合器内部,由于发光管和受光器之间的耦合电容很小(2pF以内)所以共模输入电压通过极间耦合电容对输出电流的影响很小,因而共模抑制比很高。          2、输出特性        光电耦合器的输出特性是指在一定的发光电流IF下,光敏管所加偏置电压VCE与输出电流IC之间的关系,当IF=0时,发光二极管不发光,此时的光敏晶体管集电极输出电流称为暗电流,一般很小。当IF>0时,在一定的IF作用下,所对应的IC基本上与VCE无关。IC与IF之间的变化成线性关系,用半导体管特性图示仪测出的光电耦合器的输出特性与普通晶体三极管输出特性相似。其测试连线如图2,图中D、C、E三根线分别对应B、C、E极,接在仪器插座上。           3、光电耦合器可作为线性耦合器使用。        在发光二极管上提供一个偏置电流,再把信号电压通过电阻耦合到发光二极管上,这样光电晶体管接收到的是在偏置电流上增、减变化的光信号,其输出电流将随输入的信号电压作线性变化。光电耦合器也可工作于开关状态,传输脉冲信号。在传输脉冲信号时,输入信号和输出信号之间存在一定的延迟时间,不同结构的光电耦合器输入、输出延迟时间相差很大。   光电耦合器的测试          1、用万用表判断好坏,如图3,断开输入端电源,用R×1k档测1、2脚电阻,正向电阻为几百欧,反向电阻几十千欧,3、4脚间电阻应为无限大。1、2脚与3、4脚间任意一组,阻值为无限大,输入端接通电源后,3、4脚的电阻很小。调节RP,3、4间脚电阻发生变化,说明该器件是好的。注:不能用R×10k档,否则导致发射管击穿。          2、简易测试电路,如图(4),当接通电源后,LED不发光,按下SB,LED会发光,调节RP、LED的发光强度会发生变化,说明被测光电耦合器是好的。   
|  光电耦合器具体应用
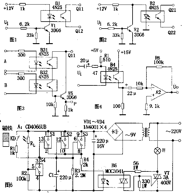
 1.组成开关电路图1电路中,当输入信号ui为低电平时,晶体管V1处于截止状态,光电耦合器B1中发光二极管的电流近似为零,输出端Q11、Q12间的电阻很大,相当于开关“断开”;当ui为高电平时,v1导通,B1中发光二极管发光,Q11、Q12间的电阻变小,相当于开关“接通”.该电路因Ui为低电平时,开关不通,故为高电平导通状态.同理,图2电路中,因无信号(Ui为低电平)时,开关导通,故为低电平导通状态.
 2.组成逻辑电路
 图3电路为“与门”逻辑电路。其逻辑表达式为P=A.B.图中两只光敏管串联,只有当输入逻辑电平A=1、B=1时,输出P=1.同理,还可以组成“或门”、“与非门”、“或非门”等逻辑电路.
 3.组成隔离耦合电路
 电路如图4所示.这是一个典型的交流耦合放大电路.适当选取发光回路限流电阻Rl,使B4的电流传输比为一常数,即可保证该电路的线性放大作用。
 4.组成高压稳压电路
 电略如图5所示.驱动管需采用耐压较高的晶体管(图中驱动管为3DG27)。当输出电压增大时,V55
 的偏压增加,B5中发光二极管的正向电流增大,使光敏管极间电压减小,调整管be结偏压降低而内阻增大,使输出电压降低,而保持输出电压的稳定.
 5.组成门厅照明灯自动控制电路
 电路如图6所示。A是四组模拟电子开关(S1~S4):S1,S2,S3并联(可增加驱动功率及抗干扰能力)用于延时电路,当其接通电源后经R4,B6驱动双向可控硅VT,VT直接控制门厅照明灯H;S4与外接光敏电阻Rl等构成环境光线检测电路。当门关闭时,安装在门框上的常闭型干簧管KD受到门上磁铁作用,其触点断开,S1,S2,S3处于数据开状态。晚间主人回家打开门,磁铁远离KD,KD触点闭合。此时9V电源整流后经R1向C1充电,C1两端电压很快上升到9V,整流电压经S1,S2,S3和R4使B6内发光管发光从而触发双向可控硅导通,VT亦导通,H点亮,实现自动照明控制作用。房门关闭后,磁铁控制KD,触点断开,9V电源停止对C1充电,电路进入延时状态。C1开始对R3放电,经一段时间延迟后,C1两端电压逐渐下降到S1,S2,S3的开启电压(1.5v)以下,S1,S2,S3恢复断开状态,导致B6截止,VT亦截止,H熄来,实现延时关灯功能。
 文章出自《电子文摘报》
 |  
|  
 |  
|  |  |